Skip to content Skip to sidebar Skip to footer

Nest Dual Transformer System

Nest Thermostat Install On A Dual Transformer System How To Obtain A C Wire Youtube

Nest Thermostat Install On A Dual Transformer System How To Obtain A C Wire Youtube

Nest dual transformer system. The Nest Thermostat doesnt need jumpers. Hey everyone I setup my nest gen 3 thermostat about 4 months ago with the following wires connected - Y1 G RC RC wire was labeled R on the old thermostat W1 and RH. This means that you own a dual transformer system.

Since you have a dual fuel system heat pump and boiler we strongly recommend professional installation. Nest thermostat 5 Wire Diagram One of the most difficult automotive fix tasks that a mechanic or repair shop can endure is the wiring or rewiring of a cars electrical systemThe suffering truly is that every car is different. The Nest Thermostat E is not compatible with dual transformer systems but you may be able to use the 3rd generation Nest.

Adding C wire to dual transformer system - Connect to transformer or adaptor. Find a Pro to install your Nest products. If your thermostat has jumpers remove them but save them along with your old thermostat.

Later a pain to remove replace or repair the wiring in an automobile having an accurate and detailed nest thermostat 5 wire diagram is. Dual transformer means that there is a separate R for heat and cool Rh and Rc. In this video we go over the settings for a dual fuel system on the Nest thermostat.

How to tell if you have a Dual Transformer HVAC System. As this thermostat is battery-powered you dont need a C-wire. If you have a boiler as well as an air conditioner you have a dual transformer system.

Only the Nest 3rd Gen Learning Thermostat is compatible with a dual-transformer system. Are you getting the most out of your NEST thermostat. Nest Learning Thermostats do support dual transformer configurations.

Requires local pro assistance. The elimination of the C-wire requirement quicks up the installation process.

Nest Thermostat E Installation Dual Transformer R Nest

Nest Thermostat E Installation Dual Transformer R Nest

Nest 3rd Gen 24vac Two Transformer Issue Home Improvement Stack Exchange

Nest 3rd Gen 24vac Two Transformer Issue Home Improvement Stack Exchange

Adding A Common To A Dual Transformer System Boiler Ac Using Add A Wire R Nest

Adding A Common To A Dual Transformer System Boiler Ac Using Add A Wire R Nest

Dual Transformer System Gas Boiler And Central Air Already Swapped The G To C To Air Handler Relay Clicks Constantly On Furnace Can Either Use Heat Or Ac Can T Keep Connected At

Dual Transformer System Gas Boiler And Central Air Already Swapped The G To C To Air Handler Relay Clicks Constantly On Furnace Can Either Use Heat Or Ac Can T Keep Connected At

How To Wire A Smart Thermostat With Dual Transformer System R Rc W Y G No C Wire No Jumper Home Improvement Stack Exchange

How To Wire A Smart Thermostat With Dual Transformer System R Rc W Y G No C Wire No Jumper Home Improvement Stack Exchange

How To Wire A Smart Thermostat With Dual Transformer System R Rc W Y G No C Wire No Jumper Home Improvement Stack Exchange

How To Wire A Smart Thermostat With Dual Transformer System R Rc W Y G No C Wire No Jumper Home Improvement Stack Exchange

Installing Your Ecobee With A Boiler And Ac Dual Transformer System

Installing Your Ecobee With A Boiler And Ac Dual Transformer System

Stevex Compiled Blog Archive Dual Stage Furnace And Nest

Stevex Compiled Blog Archive Dual Stage Furnace And Nest

Support Assets Nest Com

Support Assets Nest Com

Installing Your Ecobee With A Boiler And Ac Dual Transformer System

Installing Your Ecobee With A Boiler And Ac Dual Transformer System

Buy Ul Certified 24v Transformer C Wire Adapter Compatible With Wyze Thermostat Wyze Doorbell Google Nest Thermostat Learning Thermostat Thermostat E Blink Video Doorbell Amazon Smart Thermostat Online In Turkey B08ydjvs98

Buy Ul Certified 24v Transformer C Wire Adapter Compatible With Wyze Thermostat Wyze Doorbell Google Nest Thermostat Learning Thermostat Thermostat E Blink Video Doorbell Amazon Smart Thermostat Online In Turkey B08ydjvs98

Nest Learning Thermostat Pro Installation Configuration Guide Pdf Free Download

Nest Learning Thermostat Pro Installation Configuration Guide Pdf Free Download

Merging 2 Old Thermostats To 1 New Nest Thermostat R Nest

Merging 2 Old Thermostats To 1 New Nest Thermostat R Nest

Support Assets Nest Com

Support Assets Nest Com

24 Volt Transformer C Wire Power Adapter For Ecobee Nest Honeywell Emerson Sensi Ring Doorbell Pro Nest Hello Skybell Smart Wifi Thermostat And Doorbell Power 25 Ft Cable By Fyve Global Amazon Ca

24 Volt Transformer C Wire Power Adapter For Ecobee Nest Honeywell Emerson Sensi Ring Doorbell Pro Nest Hello Skybell Smart Wifi Thermostat And Doorbell Power 25 Ft Cable By Fyve Global Amazon Ca

What Terminal To Use On Ac For C Wire Nest Dual Transformer Install Home Improvement Stack Exchange

What Terminal To Use On Ac For C Wire Nest Dual Transformer Install Home Improvement Stack Exchange

Wiring Question For Carrier Dual Fuel System

Wiring Question For Carrier Dual Fuel System

Nest Learning Thermostat Pro Installation Configuration Guide Pdf Free Download

Nest Learning Thermostat Pro Installation Configuration Guide Pdf Free Download

How To Install A Nest Common Wire Onehoursmarthome Com

How To Install A Nest Common Wire Onehoursmarthome Com

Nest Thermostat 2 Wire Hookup Onehoursmarthome Com

Nest Thermostat 2 Wire Hookup Onehoursmarthome Com

No C Wire Install A Nest Thermostat At Your Own Risk Smart Thermostat Guide

No C Wire Install A Nest Thermostat At Your Own Risk Smart Thermostat Guide

Google Nest Thermostats

Google Nest Thermostats

Nest Learning Thermostat V Nest Thermostat E Two Nests Enter One Leaves

Nest Learning Thermostat V Nest Thermostat E Two Nests Enter One Leaves

3

3

No C Wire Install A Nest Thermostat At Your Own Risk Smart Thermostat Guide

No C Wire Install A Nest Thermostat At Your Own Risk Smart Thermostat Guide

Google Nest Thermostat Snow Ga01334 Us B H Photo Video

Google Nest Thermostat Snow Ga01334 Us B H Photo Video

Wasserstein 24 Volt Transformer And C Wire Adapter For Google Nest Thermostat Learning Thermostat Thermostat E And Wyze Thermostat 24vadapter25ftwhtusa The Home Depot

Wasserstein 24 Volt Transformer And C Wire Adapter For Google Nest Thermostat Learning Thermostat Thermostat E And Wyze Thermostat 24vadapter25ftwhtusa The Home Depot

Google Nest Thermostats

Google Nest Thermostats

Do I Have One Or Two 24v Transformers In Hvac Control Circuit Home Improvement Stack Exchange

Do I Have One Or Two 24v Transformers In Hvac Control Circuit Home Improvement Stack Exchange

Wiring Nest With 2 Wire Dry Contact Boiler 24v Transformer And Relay R Nest

Wiring Nest With 2 Wire Dry Contact Boiler 24v Transformer And Relay R Nest

Nest Thermostat Causing Condenser Unit Contactor To Chatter When Not Calling For Cooling Home Improvement Stack Exchange

Nest Thermostat Causing Condenser Unit Contactor To Chatter When Not Calling For Cooling Home Improvement Stack Exchange

Reefball Org

Reefball Org

Buy Ul Certified 24v Transformer C Wire Adapter Compatible With Wyze Thermostat Wyze Doorbell Google Nest Thermostat Learning Thermostat Thermostat E Blink Video Doorbell Amazon Smart Thermostat Online In Turkey B08ydjvs98

Buy Ul Certified 24v Transformer C Wire Adapter Compatible With Wyze Thermostat Wyze Doorbell Google Nest Thermostat Learning Thermostat Thermostat E Blink Video Doorbell Amazon Smart Thermostat Online In Turkey B08ydjvs98

Fixed Nest Thermostat Causing Chattering Relay On Boiler R Nest

Fixed Nest Thermostat Causing Chattering Relay On Boiler R Nest

24 Volt Transformer C Wire Adapter Thermostats Power Supply Compatible With Ecobee Nest And Honeywell Smart Wifi Thermostat Ring Blink Video Nest Hello Skybell August Doorbell Black Amazon Com

24 Volt Transformer C Wire Adapter Thermostats Power Supply Compatible With Ecobee Nest And Honeywell Smart Wifi Thermostat Ring Blink Video Nest Hello Skybell August Doorbell Black Amazon Com

Best Smart Thermostat For Dual Transformer System

Best Smart Thermostat For Dual Transformer System

Snapav Com

Snapav Com

Nest Thermostat Dual Transformer Its Not That Smart R Nest

Nest Thermostat Dual Transformer Its Not That Smart R Nest

Google Nest Thermostats Compatibility

Google Nest Thermostats Compatibility

How To Setup A Nest Thermostat Using Your Current Wiring Youtube

How To Setup A Nest Thermostat Using Your Current Wiring Youtube

Nest Thermostat 2 Wire Hookup Onehoursmarthome Com

Nest Thermostat 2 Wire Hookup Onehoursmarthome Com

Do I Have One Or Two 24v Transformers In Hvac Control Circuit Home Improvement Stack Exchange

Do I Have One Or Two 24v Transformers In Hvac Control Circuit Home Improvement Stack Exchange

Buy Ul Certified 24v Transformer C Wire Adapter Compatible With Wyze Thermostat Wyze Doorbell Google Nest Thermostat Learning Thermostat Thermostat E Blink Video Doorbell Amazon Smart Thermostat Online In Turkey B08ydjvs98

Buy Ul Certified 24v Transformer C Wire Adapter Compatible With Wyze Thermostat Wyze Doorbell Google Nest Thermostat Learning Thermostat Thermostat E Blink Video Doorbell Amazon Smart Thermostat Online In Turkey B08ydjvs98

Engineering Purdue Edu

Engineering Purdue Edu

Best Smart Thermostat For Dual Transformer System

Best Smart Thermostat For Dual Transformer System

T40 Nest Thermostat E User Manual Nest Labs

T40 Nest Thermostat E User Manual Nest Labs

Success For One Person Me With Getting Power To A Nest E Using An External Transformer And Isolation Relay Info And Pics R Nest

Success For One Person Me With Getting Power To A Nest E Using An External Transformer And Isolation Relay Info And Pics R Nest

Snapav Com

Snapav Com

1

1

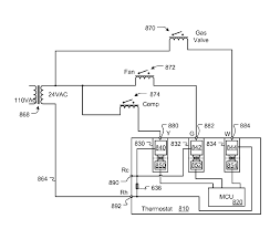
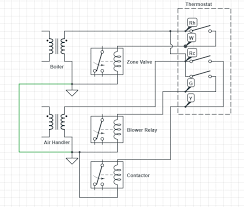
Dual transformer systems Systems that have more than one R wire Whole-home humidifiers and dehumidifiers compatible with Nest Learning Thermostat only 2 Nest thermostat can only support one of.

It looks like you have a dual-transformer system by the wiring on your original thermostat. Since you have a dual fuel system heat pump and boiler we strongly recommend professional installation. This means that you will need a 3rd gen Nest since the Nest E dropped two-transformer support and the 2020 edition Nest supports the. Requires local pro assistance. This means that you will need a 3rd gen Nest since the Nest E dropped two-transformer support and the 2020 edition Nest supports the same physical connections as the Nest E. How to tell if you have a Dual Transformer HVAC System. Nest Learning Thermostats do support dual transformer configurations. From the way your existing thermostat is wired you most likely indeed have a two-transformer system. The Nest thermostat uses its LCD display instead of an indicator light.


Are you getting the most out of your NEST thermostat. The nest apparently pulses its draw to help avoid accidentally switching the primary but if the relay is sensitive enough this tactic fails and the relay pulses giving the effect described. Some heating and cooling systems have fans with multiple speeds. It looks like you have a dual-transformer system by the wiring on your original thermostat. From the way your existing thermostat is wired you most likely indeed have a two-transformer system. You can find a Nest Pro here. The Nest Thermostat doesnt need jumpers.

Post a Comment for "Nest Dual Transformer System"